


为何运用开关电源方法电源?明显是因为高功率。在SMPS中,晶体管在开关电源方法的非线性方法下运转。这意味着,当晶体管导通并传导电流时,电源途径上压降最小。晶体管关断并阻遏高电压时,电源途径中几乎没有电流。因而半导体晶体管像一个志向的开关电源。晶体管中的功率损耗可减至最小。高功率、低功耗和高功率密度是规划人员运用SMPS而不是线性稳压器或LDO的最主要原因,特别是在高电流应用中。例如现在12VIN、3.3VOUT开关电源方法同步降压电源通常可完成90%以上的功率,线性稳压器的功率不到27.5%。这意味着功率损耗或标准至少减小了8倍。
最常用的开关电源电源:降压转换器
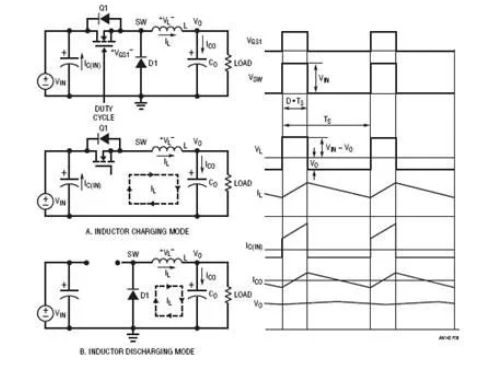
图8闪现的最简略常用的开关电源稳压器降压型DC/DC转换器。它有两种操作方法,详细取决于晶体管Q1是敞开仍是关闭。为了简化谈论,假定一切电源设备都是志向设备。当开关电源(晶体管)Q1敞开时,开关电源节点电压VSW=VIN,电感L电流由(VIN–VO)充电。图8(a)闪现此电感充电方法下的等效电路。当开关电源Q1关闭时,电感电流经过续流二极管D1,如图8(b)所示。开关电源节点电压VSW=0V,电感L电流由VO负载放电。因为志向电感在稳态下不可能有直流电压,均匀输出电压VO可经过以下公式算出:
图8.降压转换器操作形式和典型波形
其间TON是开关电源周期TS内的导通时间距离。假定TON/TS之比界说为占空比D,则输出电压VO为:
当滤波器电感L和输出电容CO的值足够高时,输出电压VO为只需1mV纹波的直流电压。在这种情况下,关于12V输入降压电源,从概念上讲,27.5%的占空比供应3.3V输出电压。
除了上面的均匀法,还有一种方法可推导出占空比公式。志向电感在稳态下不可能有直流电压。因而,必须在开关电源周期内坚持电感的伏秒平衡。依据图8中的电感电压波形,伏秒平衡需求:因而,VO=VIN•D(5)
公式(5)与公式(3)相同。这个伏秒平衡法也可用于其他DC/DC拓扑,以推导出占空比与VIN和VO的关系式。
降压转换器中的功率损耗直流传导损耗
选用组件(导通状态下零压降和零开关电源损耗)时,降压转换器的功率为100%。而实际上,功耗一直与每个功率元件相关联。SMPS中有两种类型的损耗:直流传导损耗和交流开关电源损耗。
降压转换器的传导损耗首要来自于晶体管Q1、二极管D1和电感L在传导电流时产生的压降。为了简化谈论,传导损耗核算中疏忽电感电流的交流纹波。假定MOSFET用作功率晶体管,MOSFET的传导损耗等于IO2•RDS(ON)•D,其间RDS(ON)是MOSFETQ1的导通电阻。二极管的传导功率损耗等于IO•VD•(1–D),其间VD是二极管D1的正向压降。电感的传导损耗等于IO2•RDCR,其间RDCR是电感绕组的铜电阻。因而,降压转换器的传导损耗约为:
例如,12V输入、3.3V/10AMAX输出降压电源可使用以下元件:MOSFETRDS(ON)=10mΩ,电感RDCR=2mΩ,二极管正向电压VD=0.5V。因而,满负载下的传导损耗为:
假定只考虑传导损耗,转换器功率为:
上述剖析闪现,续流二极管的功率损耗为3.62W,远高于MOSFETQ1和电感L的传导损耗。为进一步进步功率,ADI公司建议可将二极管D1替换为MOSFETQ2,如图9所示。该转换器称为同步降压转换器。Q2的栅极需求对Q1栅极进行信号互补,即Q2仅在Q1关断时导通。同步降压转换器的传导损耗为:
图9.同步降压转换器及其晶体管栅极信号
假定10mΩRDS(ON)MOSFET也用于Q2,同步降压转换器的传导损耗和功率为:

上面的示例显示,同步降压转换器比传统降压转换器更高效,特别适用于占空比小、二极管D1的传导时间长的低输出电压运用。
交流开关电源损耗
除直流传导损耗外,还有因运用不志向功率元件导致的其他交流/开关电源相关功率损耗:
1.MOSFET开关电源损耗。真实的晶体管需求时间来导通或关断。因而,在导通和关断瞬变过程中存在电压和电流堆叠,然后产生交流开关电源损耗。图10闪现同步降压转换器中MOSFETQ1的典型开关电源波形。顶部FETQ1的寄生电容CGD的充电和放电及电荷QGD决议大部分Q1开关电源时间和相关损耗。在同步降压转换器中,底部FETQ2开关电源损耗很小,由于Q2总是在体二极管传导后导通,在体二极管传导前关断,而体二极管上的压降很低。可是,Q2的体二极管反向恢复电荷也或许添加顶部FETQ1的开关电源损耗,并产生开关电源电压响铃和EMI噪声。公式(12)闪现,控制FETQ1开关电源损耗与转换器开关电源频率fS成正比。精确核算Q1的能量损耗EON和EOFF并不简略,详细可参见MOSFET供货商的运用笔记。
图10.降压转换器中顶部FETQ1的典型开关电源波形和损耗
2.电感铁损PSW_CORE。真实的电感也有与开关电源频率相关的交流损耗。电感交流损耗首要来自磁芯损耗。在高频SMPS中,磁芯资料可能是铁粉芯或铁氧体。一般来说,铁粉芯微饱满,但铁损高,而铁氧体资料剧烈饱满,但铁损低。铁氧体是一种类似陶瓷的铁磁资料,
其晶体结构由氧化铁与锰或氧化锌的混合物组成。铁损的首要原因是磁滞损耗。磁芯或电感制造商一般为电源规划人员供应铁损数据,以估计交流电感损耗。
3. 其他交流相关损耗。其他交流相关损耗包括栅极驱动器损耗PSW_GATE(等于VDRV • QG • fS)和死区时间(顶部FETQ1和底部FETQ2均关断时)体二极管传导损耗(等于(ΔTON+ ΔTOFF) • VD(Q2) • fS)。
总而言之,开关电源相关损耗包括:
一般,结算开关电源相关损耗并不简略。开关电源相关损耗与开关电源频率fS成正比。在12VIN、3.3VO/10AMAX同步降压转换器中,200kHz – 500kHz开关电源频率下的交流损耗约导致2%至5%的功率丢掉。因而,满负载下的总功率约为93%,比LR或LDO电源要好得多。可以减少将近10倍的热量或标准。
上一篇:九种开关电源的类别介绍
下一篇:各种开关电源拓扑电路的优缺点


